
مقدمه:
همگام با پیشرفت تواناییهای کامپیوتری پیشرفتهای عمده ای در مدله کردن و شیشه سازی فرآیندهای جداسازی چند مرحلهای انجام گرفته و مدلهای ریاضی انعطاف پذیرتر و واقعی تر گشته اند.هنوز نیز معادلات تجربی و پیچیده ترمودینامیکی بیشتر مورد استفاده قرار می گیرند .ظهور الگوریستمهای جدید هنوز ادامه داشته و الگوریستمها قدیمی نیز در حال تصحیح می باشند.
در اینجا اساس مدلهای ریاضی تنها بمنظور ایجاد پیش زمینه لازم مطرح می گردند.
باید به این نکته اشاره نمود که برای یک مهندس مسئله انتخاب بهترین روش «بطور نسبی»برای کاربردهایی که وی مد نظر دارد .با توجه به وجود الگوریستمهای مختلف ،دشوار بوده و این افراد باید برای کاربردهای مختلف به استفاده از الگوریستمهای مختلف اقدام ورزند.
فهرست مطالب:
مقدمه
مدل ریاضی
شبیه سازهای
روشهای مبتنی بر دسته بندی معادلات
دسته بندی بر اساس مراحل
دسته بندی بر اساس نوع معادلات
روش ریلاکسیشن
دسته روشهای حل همزمان
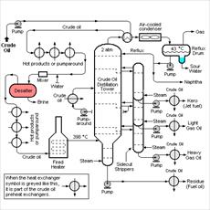
مروری بر دینامیک پروسه های تقطیر
مدل های دینامیکی
مدل های موضعی
روش های موجود
بدست آوردن مدل های موضعی
مدل های موضعی برای مخلوطهای ایده آل
مدل های موضعی برای مخلوط های غیر ایده آل
ملاحظات طراحی در رابطه با مدل های موضعی
تاثیر ترمهای غلظتی بر روی محاسبه مشتقات مقادیر K برای مخلوط های غیر ایده آل
معرفی مدل ارائه شده
تئوری روش
مراحل حل
روش دسته بندی معادلات
محاسبه پارامترهای مدل و تصحیح آنها
تصحیح پارامترهای مدل
ملاک تصحیح پارامترها
محاسبه ماتریس ژاکوبین مورد استفاده در معادلات موازنه اجزاء
معرفی برنامه
معرفی سابروتینهای اصلی برنامه
ارائه نتایج- بحث و نتیجه گیری
خواص ترموفیزیکی و هیدرولیک سینی ها
خواص فیزیکی
ویسکوزیته
ضریب نفوذ
ضریب نفوذ در مایعات
خواص ترمودینامیکی
ضرایب فعالیت
آنتالپی فاز بخار
آنتالپی فاز مایع
فشار بخار
گرمای نهان تبخیر
محاسبه مقادیر مربوط به هیدرو لیک سینی ها
افت فشار
راندمان سینی